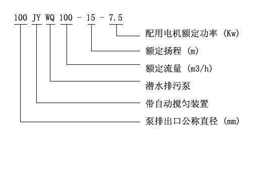
一、JYWQ自動攪勻潛水好色网站在线观看適用範圍:
上海好色先生视频泵業生產製造的JYWQ自動攪勻潛水好色网站在线观看適用於化工、石油、製藥、采礦、造紙、電廠及城市汙水處理、市政工程、公共設施排汙等輸送帶顆粒、沉澱物的汙水汙物。各行業不同工況JYWQ自動攪勻潛水好色网站在线观看適用型號的選型及不同材質和配置下的價格問題歡迎致電24小時報價熱線400-6656-887谘詢2023年無堵塞好色网站在线观看廠家直銷價格,同時可提供外形尺寸、安裝圖紙,結構圖紙、曲線圖譜和安裝尺寸等數據。


二、JYWQ自動攪勻潛水好色网站在线观看產品簡介:
JYWQ型自動攪勻潛水好色网站在线观看是本司在吸收G外先進技術的基礎上,采用優秀的水力模型開發研製而成的新型環保類產品,在排送固體顆粒和長纖維垃圾以及減少汙水坑內沉積等方麵,具有獨特功能。該泵水力性能先進成熟,性能指標已達到或超過G外同類產品先進技術水平。
三、JYWQ自動攪勻潛水好色网站在线观看產品特點:
1、利用好色网站在线观看自身出水壓力,攪勻汙水池內沉澱汙泥,真正達到徹底排出汙水池沉澱物的目的。
2、大流道抗堵塞水力部件設計,大大提高汙物通過能力,能有效通過泵口徑的5倍纖維物質和直徑為泵口徑約50%的固體顆粒。
3、設計合理,配套電機合理,效率高,節能效果顯著。
4、機械密封采用雙道串聯密封,材質為硬質耐腐碳化鎢,耐用,耐磨,可使泵安全連續運行8000小時以上。
5、好色网站在线观看結構緊湊,體積小、移動方便,安裝簡便,無需建泵房,潛入水中即可工作,減少工程造價。
6、油室內設有油水探頭,對泵實施很好的保護。
7、可配備全自動安全保護控製櫃,對好色网站在线观看的漏水、漏電、過載及超溫等進行很好的保護,提高產品的安全可靠性。
8、浮球開關可根據所需的水位變化,自動控製泵的停啟,無需專人看管。
9、電機可采用水套式外循環冷卻係統,保證電泵在無水(幹式)狀態下安全運行。
10、雙導軌自動耦合安裝係統,給泵的安裝、維修帶來G大的方便,人可不必為此進入汙水坑。
11、安裝方式有固定式自動耦合安裝和移動式自由安裝二種,可滿足不同的使用場合。
12、本公司產品全程質量監控,全方位檢測,保證產品質量!
13、交貨快捷:先進生產流水線,備貨充足,常規產品現貨供應!
14、個性定製:高G工程師專業選型報價,各種材質非標產品可根據現場實用要求定做!
四、JYWQ型自動攪勻潛水好色网站在线观看產品意義

五、JYWQ型自動攪勻潛水好色网站在线观看性能參數選型表
| 型號 |
排出 口徑 (mm) |
額定 流量 (m3/h) |
額定 揚程 (mm) |
攪拌 直徑 (mm) |
轉速 (r/min) |
效率 (%) |
自動 耦合器 |
| JYWQ50-12-15-1200-1.5 | 50 | 12 | 15 | 1200 | 2900 | 48 | GAK-50 |
| JYWQ50-20-7-1200-1.1 | 50 | 20 | 7 | 1200 | 2900 | 62 | GAK-50 |
| JYWQ50-10-10-1200-1.1 | 50 | 10 | 10 | 1200 | 2900 | 56 | GAK-50 |
| JYWQ50-15-15-1200-2.2 | 50 | 15 | 15 | 1200 | 2900 | 51 | GAK-50 |
| JYWQ50-25-10-1200-2.2 | 50 | 25 | 10 | 1200 | 2900 | 65 | GAK-50 |
| JYWQ50-15-20-1200-2.2 | 50 | 15 | 20 | 1200 | 2900 | 56 | GAK-50 |
| JYWQ50-20-15-1200-2.2 | 50 | 20 | 15 | 1200 | 2900 | 56 | GAK-50 |
| JYWQ50-42-9-1200-3 | 50 | 42 | 9 | 1200 | 2900 | 56 | GAK-50 |
| JYWQ50-17-25-1200-3 | 50 | 17 | 25 | 1200 | 2900 | 56 | GAK-50 |
| JYWQ50-25-22-1200-4 | 50 | 25 | 22 | 1200 | 2900 | 62 | GAK-50 |
| JYWQ50-40-15-1400-4 | 50 | 40 | 15 | 1400 | 2900 | 70 | GAK-50 |
| JYWQ50-25-32-1600-5.5 | 50 | 25 | 32 | 1600 | 2900 | 52 | GAK-50 |
| JYWQ50-40-30-1600-7.5 | 50 | 40 | 30 | 1600 | 2900 | 68 | GAK-50 |
| JYWQ65-25-15-1400-3 | 65 | 25 | 150 | 1400 | 2900 | 65 | GAK-65 |
| JYWQ65-37-13-1400-3 | 65 | 37 | 13 | 1400 | 2900 | 62 | GAK-65 |
| JYWQ65-25-28-1400-4 | 65 | 25 | 28 | 1400 | 2900 | 60 | GAK-65 |
| JYWQ80-40-7-1600-2.2 | 80 | 40 | 7 | 1600 | 2900 | 54 | GAK-80 |
| JYWQ80-29-8-1600-2.2 | 80 | 29 | 8 | 1600 | 2900 | 54 | GAK-80 |
| JYWQ80-43-13-1600-4 | 80 | 43 | 13 | 1600 | 2900 | 63 | GAK-80 |
| JYWQ80-50-10-1600-3 | 80 | 50 | 10 | 1600 | 1450 | 76 | GAK-80 |
| JYWQ80-40-15-1600-4 | 80 | 40 | 15 | 1600 | 2900 | 70 | GAK-80 |
| JYWQ80-60-13-1600-4 | 80 | 60 | 13 | 1600 | 2900 | 70 | GAK-80 |
| JYWQ80-35-25-1600-5.5 | 80 | 35 | 25 | 1600 | 2900 | 64 | GAK-80 |
| JYWQ80-50-25-1600-7.5 | 80 | 50 | 25 | 1600 | 2900 | 70 | GAK-80 |
| JYWQ80-50-30-1600-7.5 | 80 | 50 | 30 | 1600 | 2900 | 70 | GAK-80 |
| JYWQ100-80-9-2000-4 | 100 | 80 | 9 | 2000 | 1450 | 62 | GAK-100 |
| JYWQ100-110-10-2000-5.5 | 100 | 110 | 10 | 2000 | 1450 | 71 | GAK-100 |
| JYWQ100-70-15-2000-5.5 | 100 | 70 | 15 | 2000 | 1450 | 71 | GAK-100 |
| JYWQ100-100-15-2000-7.5 | 100 | 100 | 15 | 2000 | 1450 | 73 | GAK-100 |
| JYWQ100-80-20-2000-7.5 | 100 | 70 | 20 | 2000 | 2900 | 71 | GAK-100 |
| JYWQ100-50-35-2000-11 | 100 | 100 | 35 | 2000 | 2900 | 68 | GAK-100 |
| JYWQ100-70-22-2000-7.5 | 100 | 80 | 22 | 2000 | 2900 | 70 | GAK-100 |
| JYWQ100-100-22-2000-15 | 100 | 150 | 22 | 2000 | 1450 | 61 | GAK-100 |
| JYWQ100-80-30-2000-15 | 100 | 210 | 30 | 2000 | 1450 | 67 | GAK-100 |
| JYWQ150-150-10-2000-7.5 | 150 | 250 | 10 | 2000 | 1450 | 75 | GAK-150 |
| JYWQ150-210-7-2500-7.5 | 150 | 150 | 7 | 2500 | 1450 | 78 | GAK-150 |
| JYWQ150-250-6-2500-7.5 | 150 | 200 | 6 | 2500 | 1450 | 79 | GAK-150 |
| JYWQ150-150-15-2500-11 | 150 | 65 | 15 | 2500 | 1450 | 79 | GAK-150 |
| JYWQ150-200-10-2500-15 | 150 | 180 | 10 | 2500 | 1450 | 73 | GAK-150 |
| JYWQ150-65-40-3200-18.5 | 150 | 150 | 40 | 3200 | 1450 | 58 | GAK-150 |
| JYWQ150-180-22-2600-18.5 | 150 | 110 | 22 | 2600 | 1450 | 75 | GAK-150 |
| JYWQ150-150-26-2600-18.5 | 150 | 300 | 26 | 2600 | 1450 | 72 | GAK-150 |
| JYWQ150-110-30-2600-18.5 | 150 | 130 | 30 | 2600 | 1450 | 72 | GAK-150 |
| JYWQ150-300-15-2600-22 | 150 | 100 | 15 | 2600 | 1450 | 76 | GAK-150 |
| JYWQ150-130-30-2600-22 | 150 | 300 | 30 | 2600 | 1450 | 70 | GAK-150 |
| JYWQ150-100-40-3000-30 | 150 | 250 | 40 | 3000 | 1450 | 64 | GAK-150 |
| JYWQ200-300-7-3000-11 | 200 | 300 | 7 | 3000 | 1450 | 75 | GAK-200 |
| JYWQ200-250-11-3000-15 | 200 | 250 | 11 | 3000 | 1450 | 72 | GAK-200 |
| JYWQ200-300-10-3000-15 | 200 | 300 | 10 | 3000 | 1450 | 75 | GAK-200 |
| JYWQ200-250-15-3000-18.5 | 200 | 250 | 15 | 3000 | 1450 | 72 | GAK-200 |
| JYWQ200-400-10-3000-22 | 200 | 400 | 10 | 3000 | 1450 | 75 | GAK-200 |
| JYWQ200-200-20-3000-22 | 200 | 200 | 20 | 3000 | 1450 | 73 | GAK-200 |
| JYWQ200-250-22-3000-30 | 200 | 250 | 22 | 3000 | 1450 | 73 | GAK-200 |
| JYWQ250-600-7-3000-22 | 250 | 600 | 7 | 3000 | 1450 | 78 | GAK-250 |
| JYWQ250-600-9-3000-30 | 250 | 600 | 9 | 3000 | 1450 | 78 | GAK-250 |
用戶可根據此表選型確定型號,如有特殊情況可谘詢我公司技術人員。
六、JYWQ型自動攪勻潛水好色网站在线观看(曲線圖譜)

七、JYWQ型自動攪勻潛水好色网站在线观看(結構圖)

備注:以上參數選型表隻是JYWQ自動攪勻潛水好色网站在线观看的部分性能參數,如在上表中沒有找到符合貴單位要求的型號參數可以向好色先生视频谘詢,好色先生视频有專業的工程師為您提供常規產品中沒有的參數選型,更加精準的選出適合貴單位適用的好色网站在线观看型號產品。
在選型過程中請盡量提供以下幾項數據:1、口徑,2、流量,3、揚程或者水頭(m),4、過流材質,5、流體介質,6、介質粘稠度,7、介質是否含有顆粒,8、電機功率(KW),9、轉速(r/min),10、電壓〔V〕,11、使用環境:室內或室外,高原或平原,所處位置是否要求防爆等等,如果你對以上關於JYWQ自動攪勻潛水好色网站在线观看的選型,不同流體介質適用泵體,葉輪和機械密封等過流部件的材質及不同配置的2023價格有任何問題,請您致電我公司24小時熱線,好色先生视频將竭誠為您提供優質的服務。
相關產品推薦:JPWQ不鏽鋼自動攪勻潛水好色网站在线观看 好色网站在线观看 QW潛水無堵塞好色网站在线观看
相關評論
收到貨了,今天工作一天流量大,揚程高比潛水泵方便多了,好評
排汙效果非常不錯,好色先生视频稍微有點腐蝕性,幫我選的耐腐蝕的,我用藥水檢測過了確實是304材質的。
汙水泵收到了,質量很好,包裝到位,安裝好了也測試了,功率大,夠夠的,很好的一次購物體驗啊,後期那些可以放心在你J買了
潛水泵已經使用了,自從有了潛水泵,給車洗澡,給菜澆水相當的方便,再也不用接水了,之前就是湊合的過來的,天冷了,用桶接水很不方便了,有了潛水泵抽水就行了,簡單又省力,客服的服務態度很不錯,有什麽不懂的問題都可以回答的,我對這個很滿意,潛水泵的動力很大,吸水射出的揚程很遠
己收貨,用了兩天,無阻塞,好用